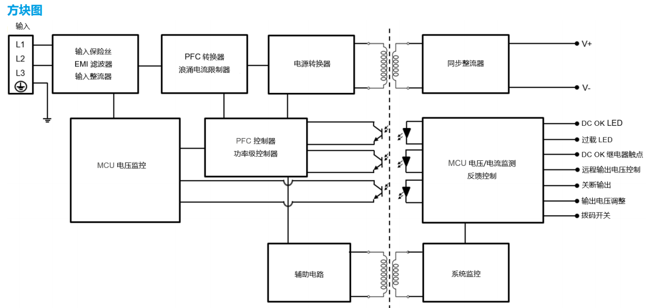
台达电子推出同级别产品中最紧凑型之一的导轨式电源供应器,CliQ M 系列。为满足海事应用要求,该产品根据主要工业及海事(劳氏 船级社)安规标准设计。其他特色包括符合谐波电流 IEC/EN 61000-3-2 class A 标准、内置 DC OK 继电器触点,以及 DC OK 及过载 LED 指示灯等。且电源能提供 150% 峰值功率可达 7 秒,CliQ M 系列是 CliQ 家族中以增强型峰值功率(Advanced Power Boost, APB) 为特色的系列。如多重负载连接至同一系统,可能因为负载故障引发高浪涌电流,对此 APB 可以检测出,并触发断路器(断路器额定值 基于系统负载)以中断故障电路,由此保护系统免于关机,与此同时其他连接电路则不受影响,得以不间断运行。
亮点与特色
- 内置恒电流电路用于充电 
- -25°C 至 +60°C 全功率运行 
- 150% 峰值功率,可达 7 秒 
- 增强型峰值功率 (APB) - 保护系统确保在多重负载造成的极高 浪涌电流时能够保持不间断运行 
- 通过 DNV GL 及 ABS 海事应用认证 
- 内置 DC OK 继电器触点及 DC OK/过载 LED 指示灯 
- 电路板具备三防胶涂布以抵抗粉尘及化学污染物 

 简体中文
简体中文 English
English Russian
Russian
 
       全国服务热线
 全国服务热线











