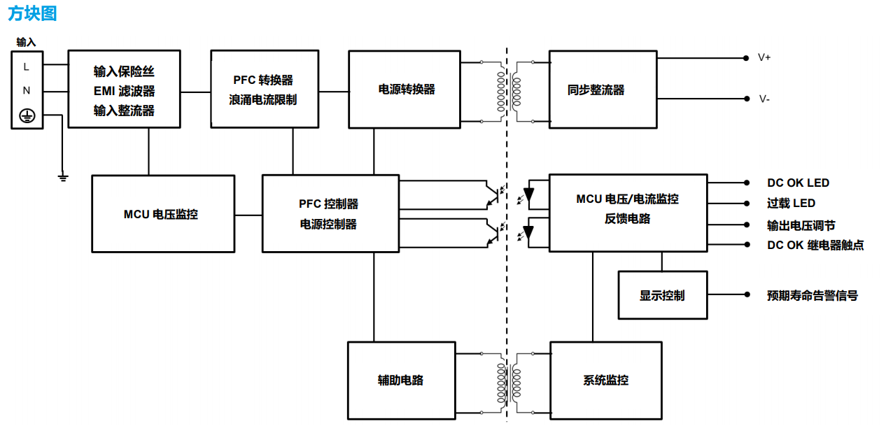
台达电子新近上架 CliQ VA 导轨型电源供应器,配备 LCD 显示板,指示输出电流、输出电压、输出峰值电流、预测寿命提示及温度等数 据。此款高功率密度机种设计达到主要工业安全标准,与 CliQ M 导轨型系列相同,CliQ VA 提供 150%峰值功率,最多可持续 7 秒,此 外还具备增强型峰值功率(APB)功能。APB 能够保护系统,一旦多重负载状态下电路出现故障而引发高浪涌电流,APB 可以即时检测 出,继而触发该路的断路器,避免其他负载关机。其他特色功能包括达到谐波电流 IEC/EN 61000-3-2 Class A 标准、内置 DC OK 继电器 触点,以及 LED 指示灯反映 DC OK 及过载状态等。
亮点与特色
全球通用交流输入电压范围
LCD 显示监控输出电流/电压/输出峰值电流及温度
预测寿命告警信号及显示
内置主动式 PFC,效率可高达 94%
150%峰值功率可长达 7 秒
增强型峰值功率(APB)
DC OK 继电器触点及 LED 指示灯反映 DC OK/ 过载
电路板配备涂布三防漆以抵抗常见粉尘及化学污染物
通过 IEC/EN/UL 62368-1 认证

简体中文
English
Russian
全国服务热线










